Aukstuma tiltiņi energo-efektīvu konstrukciju izveidei. PERI palīdzēs jums veikt aprēķinu un atradīs piemērotāko risinājumu aukstuma tiltiņiem jūsu būvei.

Balkonu siltumtiltiņi jeb termiskie tilti

Balkonu siltumtiltiņi jeb termiskie tilti mājokļu energoefektivitātes nodrošināšanai

Balkonu siltumtiltiņi, termiskie tilti, aukstuma tilti jeb siltumizolācijas savienojumi balkonu armatūru savienojumu vietās ar pārējo ēkas daļu.

Tas ir vienkāršs un uzticams risinājums, kas nodrošina siltumizolāciju starp ārējiem un iekšējiem armatūru saturošajiem ēkas elementiem. Liela elementu tipu dažādība nodrošina risinājumu praktiski jebkurā projektā.

Nepieciešamība

Gan pieaugošās siltumizmaksas, gan arī likumdošana un vides resursu saudzēšana liek aizvien vairāk aizdomāties par enerģijas taupīšanu visdažādākajos risinājumos. Viens no ēku siltumzuduma faktoriem ir tieši balkonu savienojums ar pārējo ēkas daļu, termokamerās tas ir ļoti labi saskatāms.

Tehniskais risinājums

Siltumizolējošie balkonu savienojumi (jeb balkonu siltumtiltiņi) ir slodzes pārnesoši elementi, kas nodrošina termoizolāciju starp būves armētajiem betona elementiem. Parasti šos elementus izmanto: balkonos, balkonu padziļinājumos, izvirzījumos, parapetu sienās, verandās, terasēs utt.

Balkonu siltumtiltiņu izmantošana samazina siltumzudumu no savienojumu radītajiem termālajiem būves aukstuma tiltiem. Neizolēti savienojumi turklāt veicina ievērojamu ēkas daļas virsmu temperatūras samazinājumu un palielina risku rasties kondensātam un pelējumam. Balkonu siltumtiltiņi nodrošina labu siltuma sadalījumu un apkures izmaksu ietaupījumu.

Elementa shematiska uzbūve

  • Elementa pamatkopne sastāv no neatkarīgām ribām
  • Ribas iet caur siltumizolējošo paneli
  • Pa vidu elementam ir siltumizolējošais materiāls - pārsvarā putas vai vate; šiem elementiem ir dažādas ugunsdrošības klases
  • Elementi katram projektam tiek pielāgoti individuāli - pēc nepieciešamajām slodzēm, klienta vēlmēm, siltumizolācijas klasēm un citiem parametriem

Produkts darbībā

  • Nodrošina ēkas energoefektivitāti balkona savienojumā ar pārējo ēkas daļu
    Nodrošina ēkas energoefektivitāti balkona savienojumā ar pārējo ēkas daļu
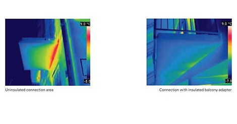
  • Pa kreisi attēlā redzams siltumkameras attēls ar balkonu bez termotiltu elementiem, bet pa labi - ar tiem. Attēli parāda siltumtiltiņu efektivitāti uz ēkas siltumizolāciju.
    Pa kreisi attēlā redzams siltumkameras attēls ar balkonu bez termotiltu elementiem, bet pa labi - ar tiem. Attēli parāda siltumtiltiņu efektivitāti uz ēkas siltumizolāciju.
  • Balkonu siltumtiltiņš sastāv no strukturālajām ribām, savienojumu profiliem, siltumizolācijas materiāla, ugunsdrošā paneļa, montēšanas elementiem. Katram projektam risinājums tiek izstrādāts individuāli un saskaņots ar klientu.
    Balkonu siltumtiltiņš sastāv no strukturālajām ribām, savienojumu profiliem, siltumizolācijas materiāla, ugunsdrošā paneļa, montēšanas elementiem. Katram projektam risinājums tiek izstrādāts individuāli un saskaņots ar klientu.

Vai vēlaties saņemt papildus informāciju par šo produktu?

Sazinieties ar mums un mēs labprāt jums palīdzēsim!

Sazinieties ar mums un mēs labprāt jums palīdzēsim!